ATV930变频器DQ作为脉冲输出如何设置,如何接线?
问题描述:
ATV930、ATV950、ATV960、ATV980、ATV9A0、ATV9B0变频器DQ作为脉冲输出如何设置,如何接线?所属产品线:
ATV御程系列ATV900变频器解决方法:
ATV930的PTO输出是将变频器中的DQ作为脉冲输出,以PTO输出电机输出频率为例,从以下路径进入设置参数:

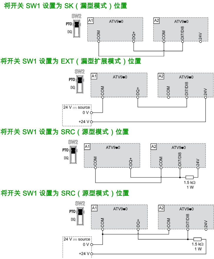
DQ端子作为PTO输出需要先将SW2设置为PTO位置,接线如下图所示,图中A1变频器的PTO输出接到了A2变频器PTI输入,两台变频器的SW1拨码需要设置在同一位置:

请注意:1,PTO输出和DQ不能同时存在,如果DQ功能被设置,PTO分配将显示数字输出DQ1无法设置别的参数,如下图。
2,SW2拨码开关位置不影响PTO参数设置,无论在哪PTO参数都可正常设置。
3,在源型模式下,PTI接线需要在+24V电源侧加一个上拉电阻,电阻1.5kΩ,功率1W。

ATV930的脉冲输入设置步骤请点击右侧文字查看:930脉冲输入设置步骤
以上内容同样适用于御程系列ATV900的其它子系列变频器。
是否有帮助?

