ATV930变频器PTI脉冲输入如何设置,如何接线?
问题描述:
ATV930、ATV950、ATV960、ATV980、ATV9A0、ATV9B0变频器PTI脉冲输入如何设置,如何接线?所属产品线:
ATV御程系列ATV900变频器解决方法:
ATV930的DI7和DI8端子可以作为PTI脉冲输入,下面以DI7接受脉冲输入调频率为例,设置步骤如下:


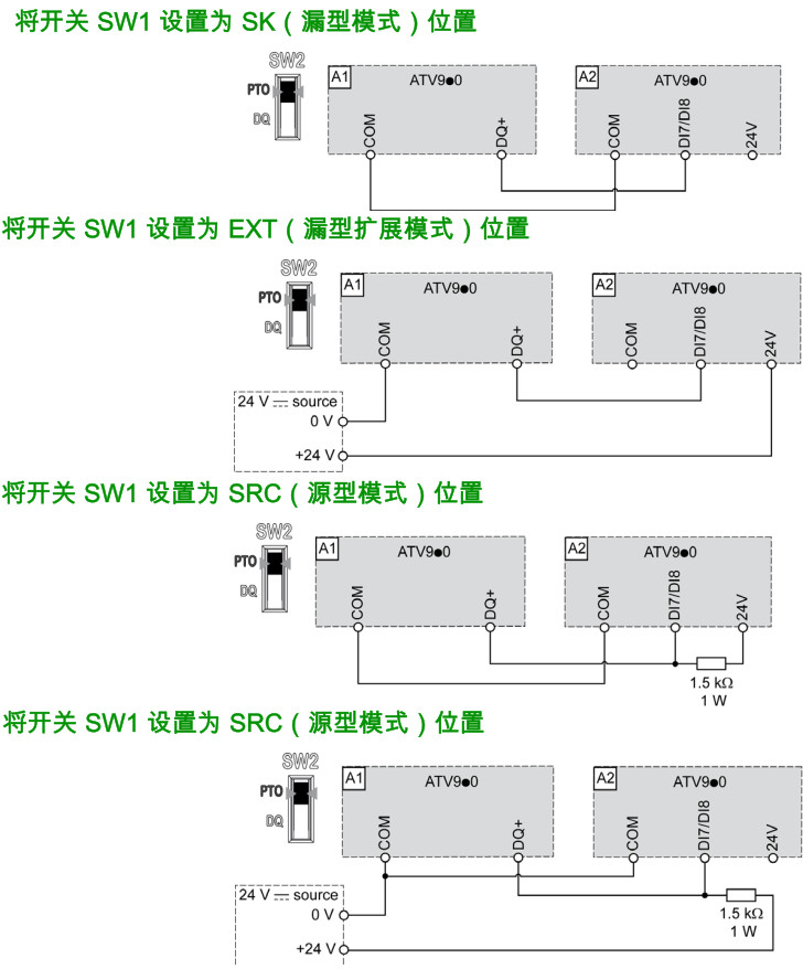
接线图如下所示, 图中A1变频器的PTO输出接到了A2变频器PTI输入 ,两台变频器的SW1拨码需要拨到同一位置,A1变频器的PTO输出与频率默认对应关系是1kHz-4kHz对应0-60Hz,A2变频器PTI输入与频率默认对应关系为0-30kHz对应0-50Hz,如果要两台变频器频率关系一致可以将A1变频器的【最大输出频率】改为50Hz,【PTO最高输出频率】改为30kHz,A2变频器的【DI7脉冲输入低频率】改为1000Hz(因为PTO最低输出频率最小只能设置为1kHz):

注意:在源型模式下,PTI接线需要在+24V电源侧加一个上拉电阻,电阻1.5kΩ,功率1W。
ATV930的脉冲输出设置步骤请点击右侧文字查看:930脉冲输出设置步骤
以上内容同样适用于御程系列ATV900的其它子系列变频器。
是否有帮助?

